|
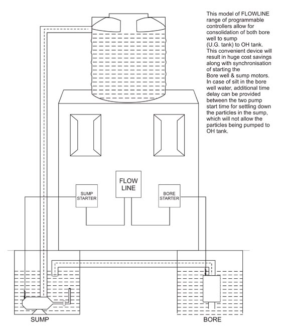
BORE TO SUMP, SUMP TO OVERHEAD TANK
|
|
We have displayed here some typical applications where
Maaru Inc.s Flow Line range of Water Level Controllers cum Indicators can be used, this list is by no means exhaustive. In case you experience confusion or need advice please Click Here to contact us without any obligation. Our experts will be glad to assist you. |




asta